Börsenplatzbrunnen, Stadtbrunnen
Stuttgart, 1993





|
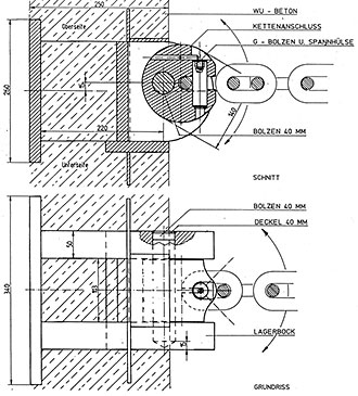
![]() Der Stadtbrunnen auf dem Börsenplatz ist eine zweiteilige Wasserskulptur auf zwei Geschossen. Er besteht aus einem großen Oval mit 5 Fontänen, einer Wassertreppe mit Kaskaden über 6 Meter in denen zwei bruchrauhe Felsplatten, in Kettengehängen wie Hängematten, unbeschwert und frei im Raum schweben. Die umgebenden Naturformen der Wasserfälle verstärken die Wirkung der naturbelassenen Felsplatten. Drei Steinsetzungen, aus jeweils zwei industriellen Granitblöcken binden das Brunnen Ensemble in die Fläche des Platzes ein. Ihre Standorte wurden mittels tragbarer Modelle so gewählt, daß sie ohne Bezug zur Geometrie des Platzes oder der Gebäude als frei im Raum stehend wirken. In Verbindung mit dem Spritzen und den Geräuschen der Wassermassen entsteht auf dem städtischen Platz eine emotionale Situation ,die sich der unbewussten Wahrnehmung der Passanten als Belassenheit, Einmaligkeit und Freiheit vermittelt, und auf diese Weise ein Gefühl von Identität und Orientierung ermöglicht. |
